ステランティスが新たに市場投入した「HYBRID」は、同社の最新ハイブリッドトランスアクスルを用いる。48Vのシステム電圧によるマイルドハイブリッドシステム(MHEV)を6速デュアルクラッチトランスミッションと組み合わせたユニットで、先行するプラグインハイブリッドシステム(PHEV)との棲み分けを図り、全方位で電動化戦略を本格的に進めてきた。
両者の仕様を比較すると、PHEVが400Vのシステム電圧/総電力量13.2kWhのリチウムイオンバッテリーを積むのに対し、MHEVはシステム電圧48V/バッテリー総電力量0.898kWhという具合で、前者はBEVライクなパワートレーン特性が、後者は低コストながら確実に高効率運転を狙えるのが特長である。

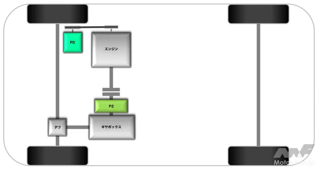
横置き型のパワートレーン構成で、前輪駆動。駆動用モーターはエンジンとトランスミッションの間に備わる、いわゆるP2ハイブリッドと言われる方式。さらに本システムではエンジンにベルトスタータージェネレーターを備えるP0ハイブリッドも併用、48Vシステムのリチウムイオンバッテリーから充放電によって高効率パワートレーンを創生している。
MHEVをさらに詳しく紹介しよう。エンジンは、ステランティス ・フランスの虎の子とも言えるEB2型3気筒1.2Lエンジンを本システム用にさらにリファインしたEB2LT型として新たに開発。トランスアクスルには、先述のように6速デュアルクラッチトランスミッションに駆動用モーターを付与したユニットを組み合わせる。デュアルクラッチトランスミッションをベースとするハイブリッドトランスアクスルとは、他社ではなかなか類を見ないユニークな試みで、はす歯歯車による高い伝達効率と二組のクラッチによるトルク切れのなさを狙ったものだろう。

ダウンサイジング/レスシリンダーの嚆矢ともいえるエンジンで、登場は2012年とベテランの域。MHEVに適用する型式は75kW/205NmのEB2LTEDH2型と、100kW/230NmのEB2LTDH2型の二種。ターボ過給エンジンながら幾何学的容積比(いわゆる圧縮比)を11.5と高くとり、早閉じミラーサイクルによる高膨張比サイクルと相まって高効率運転を実現している。VG(可変容量)タービンが使えるのも、燃焼温度を抑えられるミラーサイクルのおかげだろう。燃料噴射システムは直噴で、インジェクター最大噴射圧は35MPa。


モーター出力はインプットシャフト直後、変速エレメント直前で合流する構造。ギヤ嵌合にはシンクロナイザーを用いるシフトフォークなのは通常のMT/DCT同様ながら、セレクター機構がモーターサイクルのようなドラム機構なのも注目点のひとつ。変速制御がシーケンシャルシフト式(1-2-3速という具合に次の/前のギヤを順にセレクトしていく方式)であれば、MTで用いるシフト/セレクト操作のためのシフトフォーク/シャフト構造とするのではなく、小型で軽量コンパクトなシフトドラムとするのは理にかなっている。なお、EB2LT型エンジンはベルトスタータージェネレーターも備えていて、つまり本システムはP0+P2という二丁掛けのハイブリッドシステムとなっているのもユニークなところである。

駆動用モーターは6相永久磁石式の同期機で、つまりインバーターは二組が備わる構造。クラッチはデュアルクラッチトランスミッションの二組に加えてエンジン直後/トランスアクスル直前にも備わっていて、ここの断続によってEV走行や高効率回生などを図る。駆動用モーターはそのC0クラッチとDCTクラッチ(C1/C2)の間に合流する仕組みで、すなわちトランスアクスルは合計出力を6組+後進のギヤセットで増減速する。3組のクラッチはいずれも湿式多板式。
バッテリーパックはNMC111(正極材料含有割合がニッケル:マンガン:コバルト=1:1:1)のリチウムイオンセルを用いるユニットで、総電圧は43.8V、セル容量は20.5Ah、パックとしての総電力量は897.9Wh。SOCの関係から、使用可能電力量は432Whとした。セル冷却はチラーを併用する水冷式。BセグメントのCMPプラットフォームと、CセグメントのEMP2プラットフォームでパックは使い分けられ、外寸と筐体容量が異なる。ただし、重量はともに12kg強と、大きな違いはない。

名脇役とも言えるのが、48VのBSG:ベルトスタータージェネレーター。通常のACG:オルタネーターに替えて装着されるデバイスで、その名称のとおりベルトを介してエンジンのメインプーリに接続される。発電時はエンジントルクを受けて駆動され発電機として、48Vを印加されるとモーターとして働きエンジンを始動させる。また、エンジン停止時の振動抑制を図り、わずかなトルクを発生させて振動をキャンセルする制御も盛り込まれた。サプライヤーはヴァレオ。
走行フィールはダイレクトかつライトウェイトの印象。エンジンが主役のパワートレーンではあるものの、20kW/55Nmのパフォーマンスを発揮する駆動用モーターは間断なく走行をアシスト、デュアルクラッチトランスミッションの変速制御とも相まって掻痒のないフィーリングをドライバーにもたらす。何より必要最小限の小さくて軽いバッテリーパックはクルマの軽さにも大きく寄与していて、しかし充電状態によってはエンジン断続クラッチを制御してEV走行できるのも特長である。
![by Motor-FanTECH.[モーターファンテック]](https://motor-fan.jp/wp-content/uploads/2025/04/mf-tech-logo.png)