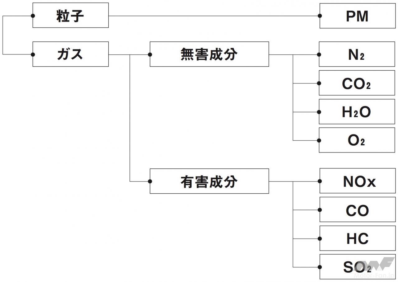
ディーゼルエンジンが軽油を燃焼することによって生成される物質は、気体と液体/固体に大別できる。後者の代表的な物質はPM(Particulate Matter:微粒子状物質)だ。煤と言い換えてもいい。気体、すなわちガスを構成する成分は複数ある。軽油が完全燃焼した際に生成されるのは窒素(N2)、二酸化炭素(炭酸ガス:CO₂)、水蒸気(H₂O)、酸素(O₂)などである。これらは人体に無害なので問題にならないが、二酸化窒素(NO₂)、一酸化炭素(CO)、炭化水素(HC)、亜硫酸ガス(二酸化硫黄:SO₂)などは人体に害をおよぼすので問題になる。このうち、各地域の規制対応などもあって開発のカギを握るのがPMとNOxだ。

空気中の窒素と酸素が燃焼室内で化合してできるNOとNO₂は窒素酸化物(NOx)として総称されるが、これらは燃焼温度が1800Kを超えると指数関数的に生成量は増加する。シリンダー内では燃料粒子と空気の混合の関係から、早く燃えるところと遅く燃えるところが出てくる。このうち、早く燃えたところの燃焼ガスが高温のまま維持されると燃焼温度が高まってNOxが発生する。
PMは予混合燃焼期間中でも燃料と酸素がうまく混合されず、局所的にリッチな状況になると燃え残って生成されるが、予混合燃焼を経て酸素量が少なくなった拡散燃焼中や後燃え期間中に多くが発生する。高負荷になるほど燃料噴射量が多くなるので、PMは増えやすくなる。ガソリンエンジンでPMが問題にならないのは、予混合によって均質な混合気が形成されていることと、理論空燃比の1.5倍を超えるようなリッチな状況にはならないからだ。自着火燃焼のディーゼルエンジンは燃焼室の中で幅広い空燃比が形成され、ところによって理論空燃比の2倍を超えるリッチな状況にもなる。そのため、PMが発生しやすい。

ディーゼルエンジンの場合、燃料と空気の混合が不十分で局所的に理論空燃比の2倍を超えるリッチな状況になると酸素が不足してPMが発生し、十分に混合して理論空燃比に近づくかそれよりリーンなら燃焼温度が高くなってNOxが発生するというトレードオフの関係にある。これが従来の常識。新しい常識は、低圧縮比にして予混合を十分に行ない、燃料と空気をよく混合したうえで低温燃焼させ、PMもNOxも排出させないこと。すなわちPCCI=予混合圧縮着火燃焼の実現である。

